Силовые трансформаторы номинальной мощностью до 10 кВА.
ОМ - Трансформатор сервис
24 января, 2013
Трансформаторы типа ОМ (производство «Трансформатор сервис») – двухобмоточные, однофазные, использующие естественное масляное охлаждение устройства, применяющиеся в сетях переменного тока, имеющего частоту 50 Гц. Трансформаторы...ОМЖ-2,5/27,5 - ОМЖ-10/27,5 - Кентауский трансформаторный завод
1 февраля, 2012
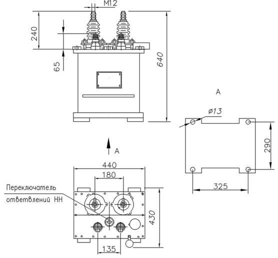
Трансформатор силовой, производства ОАО «Кентауский трансформаторный завод», естественного охлаждения масляного типа ОМЖ. Данное электрооборудование предназначается для преобразования однофазного переменного тока...ОМ, ОМП 10 кВ - Кентауский трансформаторный завод
1 февраля, 2012
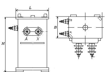
Однофазные масляные трансформаторы типа ОМ, производства ОАО «Кентауский трансформаторный завод», с естественным охлаждением, включаются в сети переменного тока 50Гц и используются для преобразования электротока в...ОЛС - СЗТТ
21 января, 2012
Трансформаторы ОЛС, производства ОАО Свердловский завод трансформаторов тока (СЗТТ), предназначены для обеспечения питания цепей собственных нужд пунктов секционирования и автоматического включения резерва (АВР) электрических...ОМП - УЗТТ
16 января, 2012
Понижающие однофазные масляные трансформаторы типа ОМП, производства ТД Уральский Завод Трансформаторных Технологий (УЗТТ), используются для преобразования электричества в сетях энергосистем, а также для снабжения...ТС и ТСЗ - НВА
16 января, 2012
Силовые трансформаторы сухие ТС и ТСЗ (в кожухе), которые выпускает ООО «Завод НВА» на номинальные напряжения по стороне ВН 6 и 10 кВ, предназначены для работы в электросетях переменного тока частотой 50 Гц. В этих трансформаторах...ОМЖ - Укрэлектроаппарат
12 января, 2012
Соответствуют стандартам МЭК-76, ГОСТ 11677
Трансформаторы однофазные масляные двухобмоточные серии ОМЖ класса напряжения до 27 кВ силовые понижающие с естественным масляным охлаждением, производства ПАО Укрэлектроаппарат,...ОМП - Укрэлектроаппарат
12 января, 2012
Соответствуют стандартам МЭК - 76, ГОСТ 11677 - 85
Трансформаторы однофазные серии ОМП, производства ПАО Укрэлектроаппарат, предназначены для питания устройств катодной защиты.
Изготавливаются на напряжения...ОМ 35 - ЭТК БирЗСТ
28 октября, 2011
Трансформаторы однофазные с естественным масляным охлаждением, производства ОАО "Электротехническая компания "Биробиджанский завод силовых трансформаторов", предназначены для питания различных потребителей...ОМЖ - ЭТК БирЗСТ
28 октября, 2011
Трансформаторы ОМЖ - однофазные с естественным масляным охлаждением, производства ОАО "Электротехническая компания "Биробиджанский завод силовых трансформаторов", предназначены для питания аппаратуры...ОМ, ОМП - ЭТК БирЗСТ
28 октября, 2011
Трансформаторы однофазные типов ОМ, ОМП, производства ОАО "Электротехническая компания "Биробиджанский завод силовых трансформаторов", предназначены для преобразования электроэнергии в сетях энергосистем,...ОМ-2,5/27,5-У1 и ОМ-4/27,5-У1 - МЭТЗ
21 мая, 2010
Трансформаторы однофазные ОМ-2,5/27,5-У1 и ОМ-4/27,5-У1, производства Минского электротехнического завода, предназначены для преобразования электроэнергии в сетях энергосистем, питания электрооборудования железных дорог...ОМП-4/10-У1(УХЛ1) и ОМП-10/10-У1(УХЛ1) - МЭТЗ
21 мая, 2010
Трансформаторы однофазные ОМП-4/10-У1(УХЛ1) и ОМП-10/10-У1(УХЛ1), производства Минского электротехнического завода, предназначены для преобразования электроэнергии в сетях энергосистем, питания электрооборудования железных...ОМ-1,25/10-У1(УХЛ1) и ОМ-2,5/10-У1(УХЛ1) - МЭТЗ
21 мая, 2010
Трансформаторы однофазные ОМ-1,25/10-У1(УХЛ1) и ОМ-2,5/10-У1(УХЛ1), производства Минского электротехнического завода,предназначены для преобразования электроэнергии в сетях энергосистем, питания электрооборудования железных...ОМ-0,25/3-УХЛЗ - МЭТЗ
21 мая, 2010
Трансформаторы однофазные ОМ-0,25/3-УХЛЗ, производства Минского электротехнического завода, предназначены для преобразования электроэнергии в сетях энергосистем, питания электрооборудования железных дорог и других...




















































