Силовые трансформаторы номинальной мощностью 125 МВА.
ТДТН, ТДЦТН, ТДТНМ 110 и 220кВ - ОАО ЭЛЕКТРОЗАВОД
3 мая, 2012
Трехфазные трехобмоточные масляные трансформаторы, класс напряжения 110 и 220 кВольт.
Трехфазные трехобмоточные трансформаторы типа ТДТН используются для поступенчатого преобразования токов высшего напряжения 115 кВ (в отдельных моделях - 230 кВ) в токи среднего напряжения 35 кВ (16,5 22,0 38,5 кВ) и токи низшего напряжения 6 или 10 кВ.
Отличительные особенности конструкции – регулировка...ТДЦ, ТД 110-500 кВ - ОАО ЭЛЕКТРОЗАВОД
29 апреля, 2012
ТДЦ - трехфазный двухобмоточный силовой трансформатор, производства ОАО «ЭЛЕКТРОЗАВОД», предназначен для работы на электрических станциях. Допускается эксплуатация в невзрывоопасной и неагрессивной среде, при температуре окружающего воздуха от минус 45 до плюс 40 °С, высота на уровнем моря – не выше 1000м.
Конструктивно трансформатор состоит остова обмоток (группа соединения Ун/Д-11),...АОДЦТ-АОДЦТН 220-750 кВ - ОАО ЭЛЕКТРОЗАВОД
29 апреля, 2012
Данный тип автотрансформаторов, производства ОАО «ЭЛЕКТРОЗАВОД», предназначен для связи двух высоковольтных электрических сетей различного напряжения, либо для регулирования потока мощностей в этих сетях. Регулирование напряжения происходит на стороне среднего напряжения (обмотка НН), без возбуждения обмоток или с помощью встроенных переключающих устройств РПН – в зависимости от модели автотрансформатора....Силовые трансформаторы СВЭЛ 220кВ
21 марта, 2012
Завод «СВЭЛ» выпускает следующие масляные силовые трансформаторы на класс напряжения 220 кВ:
Трансформаторы силовые масляные трёхфазные общего назначения серии ОРД, ОРДЦ, ТДЦ, ТДН, ТРДН, ТРДНС, ТРДЦН, ТДТН, ТДТНЖ, ТДТНЖУ;
Силовые масляные трансформаторы для электроснабжения железной дороги на переменном токе ГОСТ 51559-2000;
Преобразовательные трансформаторы любой мощности выпрямления.
Характеристики...Трансформаторы 110кВ СВЭЛ
21 марта, 2012
Масляные трансформаторы СВЭЛ. Класс напряжения – 110 кВ.
Силовые масляные трехфазные трансформаторы общего назначения, рассчитанные на класс напряжения 110кВ, выпускаются в следующих сериях: ОРДЦ, ТД, ТДЦ, ТДН, ТДТН(Ш, Ж, ЖУ, Ф), ТДЦТН.
Для использования на электрических железнодорожных сетях изготавливаются масляные трехфазные трансформаторы в соответствии с ГОСТ 51559-2000.
Автоматизированные...АТДТН 220/110 - СВЭЛ
20 марта, 2012
Группа «СВЭЛ» предлагает автотрансформаторы на высшее напряжение 220 кВ, предназначенные для электроснабжения потребителей на напряжение 10 (6) кВ. В производстве магнитопроводов применяется рулонная анизотропная электротехническая сталь с низкими удельными потерями. Сборка листов стали осуществляется с полным косым стыком по технологии «Step-lap».
Параметры.
№
Серия, тип оборудования
Назначение
...АТДЦТН, АТДТН - Запорожтрансформатор
17 января, 2012
Автотрансформаторы трехфазные, производства ПАО «Запорожтрансформатор» (ЗТР), служат для связи двух сетей высокого напряжения номиналами, кВ - 220, 330, 400, 500, 750, а также и регулировки потоков мощности и стабилизации уровня напряжения в рамках заданного диапазона в режиме нагрузки при помощи встроенных переключателей. Изготовленные ОАО «ЗТР» автотрансформаторы снабжаются третичной обмоткой...ОРЦ, ОДЦ, ОРЦО, ТДЦ, ТЦ - Запорожтрансформатор
17 января, 2012
Генераторные трансформаторы, производства ПАО «Запорожтрансформатор» (ЗТР), используются для передачи мощности, производимой электростанциями, в магистрали сетей высокого напряжения и являются важнейшей частью любого типа электростанции. Это повышающие трансформаторы, обмотки низкого напряжения которых подключают к генератору по схеме треугольника, а обмотки высокого напряжения – звездой к ЛЭП....ТДЦ-125000/110-У1 - Тольяттинский Трансформатор
24 сентября, 2011
ТДЦ-125000/110-У1- трансформатор силовой класса 110 кВ, который выпускает компания Тольяттинский Трансформатор, с регулированием напряжения без возбуждения (ПБВ) на стороне ВН в диапазоне ±2 х 2,5 % с системой охлаждения вида «Д», «ДЦ» предназначены для работы в блоках электростанций.
Ввод НН
Устройство охлаждающее
Шкаф
Фильтр адсорбционный
Реле Бухгольца
Бак трансформатора
Расширитель
Ввод ...АТДЦТН-125000/330/110-У1 - Тольяттинский Трансформатор
14 сентября, 2011
АТДЦТН-125000/330/110-У1- автотрансформатор трехфазный 330 кВ, который изготовляет компания Тольяттинский Трансформатор. Автотрансформаторы с регулированием напряжения под нагрузкой (РПН) в линии СН в диапазоне ±6×2,0%, с системой охлаждения вида «ДЦ» предназначены для связи электрических сетей напряжением 330 и 110 кВ.
1. Бак трансформатора
6. Ввод НН
Наименование
Масса,...АТДЦТН-125000/220/110-У1 - Тольяттинский Трансформатор
14 сентября, 2011
АТДЦТН-125000/220/110-У1- автотрансформатор трехфазный 220 кВ, который производит компания Тольяттинский Трансформатор. Автотрансформаторы с регулированием напряжения под нагрузкой (РПН) в линии СН в диапазоне ± 8 х 1,5 %, с системой охлаждения вида «Д», «ДЦ» предназначены для связи электрических сетей напряжением 220 и 110 кВ и питания местных потребителей электроэнергии.
1. Бак трансформатора
6....ТДЦН-125000/110 - Тольяттинский Трансформатор
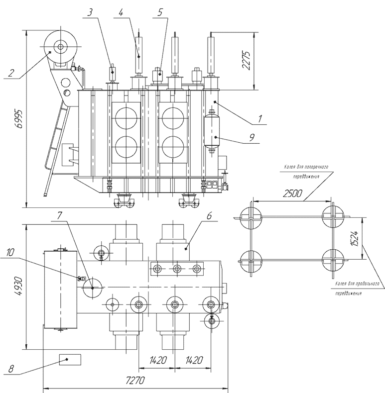
6 июня, 2011
Трансформаторы силовые двухобмоточные ТДЦН-125000/110-У1, УХЛ1 с регулированием напряжения под нагрузкой (РПН) ±16%±9 ступеней с системой охлаждения вида «ДЦ», предназначены для преобразования и передачи электрического переменного тока.
1. Бак трансформатора
2. Расширитель
3. Ввод 0 ВН
4. Ввод ВН
5. Ввод НН
6. Маслоохладитель
7. Устройство РПН
8. Шкаф
9. Фильтр термосифонный
10. Реле Бухгольца
Тип...ТДЦ-125000/220 У1 - Тольяттинский Трансформатор
3 июня, 2011
Трансформатор типа ТДЦ-125000/220-У1 (УХЛ1) силовой масляный трехфазный двухобмоточный с принудительной циркуляцией воздуха и масла с регулированием напряжения без возбуждения на стороне обмотки высшего напряжения предназначен для работы в электрических сетях в блоке с генератором. С регулированием напряжения под нагрузкой (РПН) на стороне ВН в диапазоне ±12 х 1 % с системой охлаждения вида «ДЦ».
1....











